
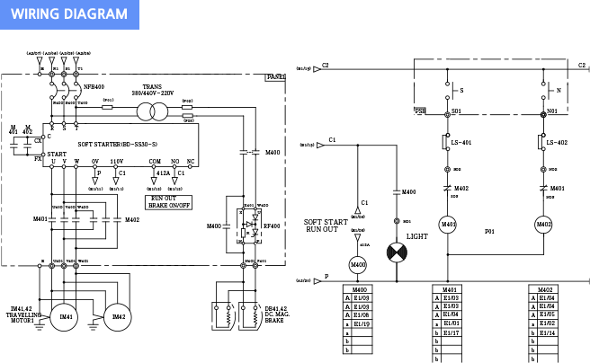
One-way Direction (Magnet: Forward/Reverse Rotations)

| Type Name | Rate Capacity (kW) | Rated Current Used | Name |
|---|---|---|---|
| BD-237S | 3.7 | 15 | BD-SS30 |
| BD-255S | 5.5 | 22 | BD-SS30 |
| BD-275S | 7.5 | 30 | BD-SS30 |
| BD-2110S | 11.0 | 47 | BD-SS30 |


| Type Name | Rate Capacity (kW) | Rated Current Used | Name |
|---|---|---|---|
| BD-337/437S | 3.7 | 8 | BD-SS30-S |
| BD-335/455S | 5.5 | 11 | BD-SS30 |
| BD-375/475S | 7.5 | 15 | BD-SS30 |
| BD-3110/4150S | 11.0 | 22 | BD-SS30 |
| BD-3150/4150S | 15.0 | 30 | BD-SS30 |
| BD-3020/4020S | 22.0 | 47 | BD-SS30 |


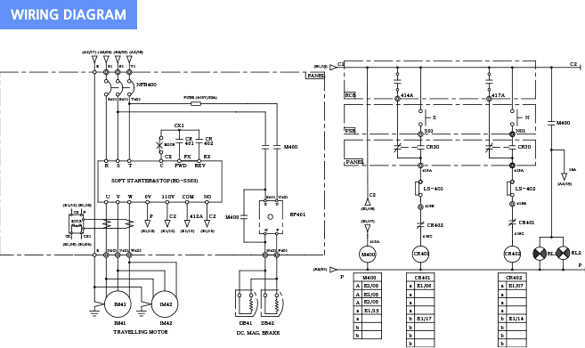
Two-way (Automatic Forward/Reverse Rotation)

| Type Name | Rate Capacity (kW) | Rated Current Used | Name |
|---|---|---|---|
| BD-237W | 3.7 | 15 | BD-SS60 |
| BD-255W | 5.5 | 22 | BD-SS60 |
| BD-275W | 7.5 | 30 | BD-SS60 |
| BD-211W | 11.0 | 47 | BD-SS60 |


| Type Name | Rate Capacity (kW) | Rated Current Used | Name |
|---|---|---|---|
| BD-337/437W | 3.7 | 8 | BD-SS60 |
| BD-355/455W | 5.5 | 11 | BD-SS60 |
| BD-375/475W | 7.5 | 15 | BD-SS60 |
| BD-3110/4150W | 11.0 | 22 | BD-SS60 |
| BD-3150/4150W | 15.0 | 30 | BD-SS60 |
| BD-3220/4220W | 22.0 | 47 | BD-SS60 |
| BD-3300/4300W | 30.0 | 60 | BD-SS60H |
| BD-3370/4370W | 37.0 | 75 | BD-SS60H |

